Spring Security如何在Servlet中執行
Spring Security 是一個強大的認證和授權框架,它的使用方式也非常簡單,但是要想真正理解它就需要花一時間來學習了,最近在學習 Spring Security 時有一些新的理解,特意記錄下來防止知識忘記的太快,畢竟好記性不如爛筆關,也給即將準備學習 Spring Security 的同志做一個參考。
由于我在學習和使用是基于 Servlet Applications 的,所以文中的大部分都與 Servlet 相關,當然 Spring Security 還支持 Reactive Applications 功能上都是一樣,在架構上會有一些差別,有興趣的同學可以自行查看官方文檔。
Spring Securty 在 Servlet Applications 中的應用
以下部分內容摘自官方文檔
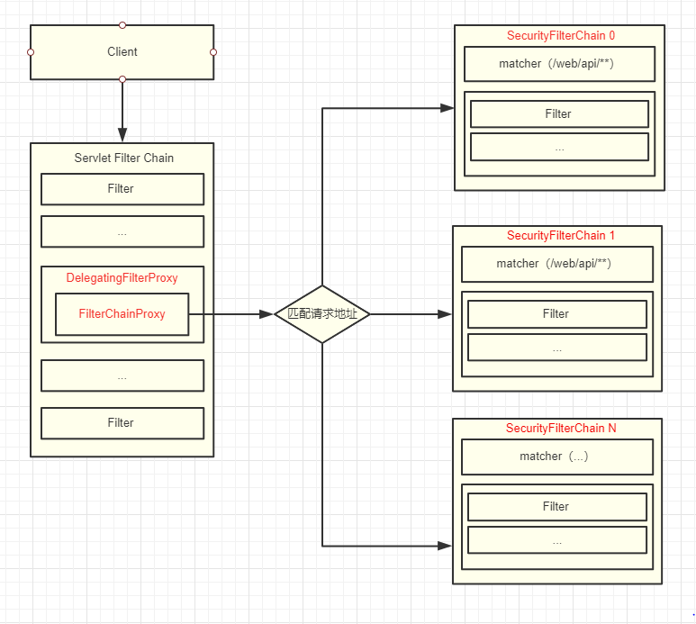
Servlet Filter Chain
提到 Servlet Filter Chain 應該都熟悉的吧,它們是一系列由 javax.servlet.Filter 實現類組成的一個鏈,大致圖如下所示:

上圖中Client發送Http請求,然后請求經過FilterChain,每個匹配的Filter都有機會處理request和response對象,最終請求會到達servlet(如何filter中沒有特殊處理的情況下)。
Spring Security 的實現簡單來說,就是往Servlet Filter Chain加了一個特殊的過濾器來處理認證或授權請求 。
DelegatingFilterProxy
Spring 提供一個javax.servlet.Filter的實現類 DelegatingFilterProxy ,它的主要功能跟它的名稱一樣,通過代理模式委托給一個Spring管理的Bean來完成相應的功能。

在上圖中,DelegatingFilterProxy 會在 ApplicationContext 中查找 Filter0 并執行Filter0的doFilter方法:
public void doFilter(ServletRequest request, ServletResponse response, FilterChain chain) { // Lazily get Filter that was registered as a Spring Bean // For the example in DelegatingFilterProxy delegate is an instance of Bean Filter0 Filter delegate = getFilterBean(someBeanName); // delegate work to the Spring Bean delegate.doFilter(request, response);}
FilterChainProxy
前面說過DelegatingFilterProxy只是一個代理 Filter,并沒有真正的功能。在 Spring Security 中還有一個 FilterChainProxy 類,它是 Spring Security 中非常重要的入口(斷點打在這準沒錯),它負責匹配請求、執行 Filter 等功能。

你可能發現了上圖中在FilterChainProxy部分還有個 SecurityFilterChain,它是一個接口只有兩個方法:
matches用于匹配請求 getFilters是獲取針對匹配請求的所有的 FiltersSecurityFilterChain 接口:
public interface SecurityFilterChain { boolean matches(HttpServletRequest request); List<Filter> getFilters();}
SecurityFilterChain
SecurityFilterChain 里面包含很多個 Filter ,不同的 Filter 完成不同的功能,如登陸認證、退出登陸、設置SecurityContext等,在Spring Security 中可以有多個 SecurityFilterChain 每個 SecurityFilterChain 負責不同的請求地址,如可以針對/app/api/**與/web/api/**設置不同的認證規則。

總結
前面提到了四個重要的概念:
Servlet Filter Chain:Serverl過濾器鏈 DelegatingFilterProxy:Spring Filter代理類,將功能委托給 FilterChainProxy FilterChainProxy:匹配請求,執行 SecurityFilterChain 中的過濾器 SecurityFilterChain:包含一組Filter總結下來可以用一張圖表示:

根據上面圖如Client訪問/web/api/login就會匹配到SecurityFilterChain 0并執行其中的 Filters。
匹配過程我看了下FilterChainProxy的源碼,大致流程和我理解的差不多,我把代碼精簡了一下以下:
public class FilterChainProxy extends GenericFilterBean {private List<SecurityFilterChain> filterChains;@Overridepublic void doFilter(ServletRequest request, ServletResponse response,FilterChain chain) throws IOException, ServletException { ... doFilterInternal(request, response, chain); ...}private void doFilterInternal(ServletRequest request, ServletResponse response,FilterChain chain) throws IOException, ServletException { ...List<Filter> filters = getFilters(fwRequest); ...VirtualFilterChain vfc = new VirtualFilterChain(fwRequest, chain, filters);vfc.doFilter(fwRequest, fwResponse);}private List<Filter> getFilters(HttpServletRequest request) {for (SecurityFilterChain chain : filterChains) {if (chain.matches(request)) {return chain.getFilters();}}return null;} private static class VirtualFilterChain implements FilterChain {@Overridepublic void doFilter(ServletRequest request, ServletResponse response)throws IOException, ServletException {...}}
首先在FilterChainProxy的doFilter方法會執行doFilterInternal方法
doFilterInternal 方法中調用 getFilters 獲取過濾器列表
private List<Filter> getFilters(HttpServletRequest request) {for (SecurityFilterChain chain : filterChains) {if (chain.matches(request)) {return chain.getFilters();}}return null;}
在 getFilters 會調用SecurityFilterChain.matches匹配請求
最后將得到的filters放在 VirtualFilterChain 中執行最后
這篇文章主要講述了 Spring Securty 與 Servlet Applications 集成部分
以上就是本文的全部內容,希望對大家的學習有所幫助,也希望大家多多支持好吧啦網。
相關文章:

網公網安備